隨著計算機、彩色電視機、變頻空調等辦公、家用電器和節能燈、廣告牌、LED屏等商業信息、節電設備的越來越廣泛的應用,使低壓三相供電系統中的單相整流負載越來越多,所產生的高次諧波電流對供電系統的影響也越來越大,甚至影響供電系統的安全運行。
當計算機信息設備、節能燈等作為負載,相線的電流達到額定負荷時,零線上的電流必然會過流。由于零線上通常沒有保險裝置,不能像相線那樣在過流的情況下自動斷開。因此,零線上發生過流必然會導致零線過熱、開關柜中零線電流過大,不僅會導致頻繁跳閘等誤動作,還容易引發火災等安全事故。
LB3NBF
LB3NBF是一種針對性的3次諧波電流解決方案,是無源濾波補償系列產品中專門用于治理相線和零線中3次諧波電流的專用裝置,該裝置在消除3次諧波電流引發的零線電流異常增高等危害方面具有很高的性價比。
LB3NBF安裝在變壓器的次級端,串聯在零線上。LB3NBF對于3次諧波電流具有很高的阻抗,能夠阻止3次諧波電流從零線流回變壓器,因此稱為3次諧波電流零線濾波器。
我們知道,相線與零線共同構成了3次諧波電流的通路,如果零線阻止了3次諧波電流,相線上自然就沒有3次諧波電流了。因此,LB3NBF能夠對整個供電系統的3次諧波電流進行治理。用LB3NBF治理零線的3次諧波電流特別優勢是從全系統的角度治理,配電系統上的任何設備都能夠受益。
LB3NBF串聯安裝在系統的零線上??梢园惭b在配電系統的任何位置,即可以安裝在變壓器的輸出端,也可以安裝在總配電柜處,也可以安裝在分配電盤處。但是LB3NBF安裝的位置不同,3次諧波電流抑制作用和節電效果不同。
LB3NBF與大家熟悉的有源無源諧波濾波器不同。一般的諧波濾波器僅能保證安裝位置上游的諧波電流達到控制目標,而對下游的諧波電流沒有任何效果。
LB3NBF對于其安裝位置下游線路上的3次諧波電流具有良好的抑制作用,當然,下游沒有了諧波電流,上游的諧波電流也就自然消失了。
由于LB3NBF能夠對安裝位置下游的所有線路上的3次諧波電流起到抑制作用。因此,建議盡量在上游的位置安裝LB3NBF,這樣受益的范圍是LB3NBF下游的所有線路。
LB3NBF的安裝過程很簡單,只要將原來系統的零線分離開,將LB3NBF串聯接入即可。連接好后,即可投入運行,不需要任何調試。
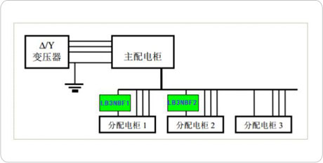
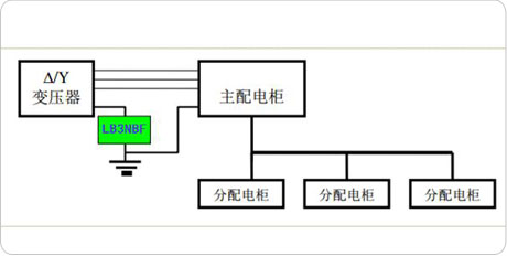
第一種安裝方式
安裝在變壓器的輸出端(主配電柜的輸入端)這種安裝方式能夠充分的發揮LB3NBF的效能, 減小變壓器下端所有零線上的3次諧波電流,避免繼電保護器誤動作。同時,能夠降低變壓器的溫度。注意:這種方式只適用于80%以上負載是單相整流負載的專用變壓器,不適用含有其他負載的綜合變壓器,且LB3NBF下游的零線與地線必須分離不能存在零地混搭連接。
第二種安裝方式
安裝在分配電柜的輸入端。這種安裝方式適合于對局部線路進行保護。例如,分配電柜1是為某個大尺寸的LED屏幕供電的,則LB3NBF1能夠減小LED屏幕相關電路產生的3次諧波電流,使LB3NBF所在的零線電流大大低于相線電流。 如分配電柜3的負荷以線性負荷為主,就不需要安裝 LB3NBF。如果在每個為非線性負荷供電的分配電柜上都安裝了LB3NBF,則總配電柜、變壓器也就避免了3次諧波電流的危害。
標準的LB3NBF有四種電流容量:50A、100A、200A、400A。當需要其他電流容量的LB3NBF時,可以用多臺LB3NBF并聯。例如,如果需要300A的LB3NBF,可以選用100A、200A的LB3NBF各一臺;如果需要600A,可以選用200A、400A的LB3NBF各一臺。LB3NBF的型號定義如下所示:
LB3NBF的電流容量的確定十分簡單,根據相線電流的大小確定 LB3NBF的電流容量,相線電流的容量就是需要配置的LB3NBF電流容量。
LB3NBF工作時會發出一定的熱量,因此要注意不能堵塞LB3NBF 機箱的通風口。LB3NBF不需要日常維護。
|
型號規格 |
外形尺寸 |
||
|
|
寬A(mm) |
厚B(mm) |
高C(mm) |
|
LB3NBF-30 |
450 |
320 |
850 |
|
LB3NBF-50 |
450 |
320 |
850 |
|
LB3NBF-100 |
450 |
350 |
960 |
|
LB3NBF-150 |
500 |
390 |
1100 |
|
LB3NBF-200 |
1100 |
460 |
900 |
|
LB3NBF-400 |
1200 |
460 |
93 |
-
用料講究 品質保證
與國內外知名品牌供應商形成戰略合作,成熟,穩定的原材料供應渠道,性能穩定,質量有保障。
封閉設計 安全可靠
封閉式母排結構設計,模塊化組裝,安全整潔,徹底擺脫帶電體裸露、結構散亂、線束纏繞等一系列安全隱患。
-
-
熔絲保護 響應快速
創造性采用熔斷器代替傳統微型斷路器,6KA(Icu)→100KA(Icu)改變的不是一個數字,而是一種安全觀念!
精確投切 無涌流
精確的過零點投切技術,降低電網傳輸損耗,抑制電壓波動,解決電容器鼓肚、電抗器發熱、熔絲斷路的困擾
研發實力
擁有專業的研發技術團隊,專注于無功補償領域的研究,不斷創新
生產實力
5000平方米生產車間,從國外引進 生產設備,滿足任何行業的需求
質量檢測
具備完善的檢測實驗設備,配備專業化質檢人員,質量有保障
貼心服務
安排人員定期巡檢,上門檢修等服務,24h全天候售后服務體系
合肥眾升科技有限公司于2001年8月成立,坐落于安徽省合肥市肥東縣經濟開發區,致力于無功補償領域的研發、設計和生產,是一家擁有自主知識產權的電氣企業。公司先后獲得了中國質量認證中心的ccc認證、ISO9001質量體系認證、國家電器產品質量監督檢驗中心型式試驗的認可。
|
熱線電話:400-176-0551 公司傳真:0551-65372899 客服QQ:2726472126 郵箱:2726472126@qq.com 地址:安徽省肥東縣經濟開發區柳孜路 |
采購:零線濾波器
- *聯系人:
- *手機:
- 公司名稱:
- 郵箱:
- *采購意向:
-
*驗證碼:
跟此產品相關的產品 / Related Products
聯系眾升
服務熱線:400-176-0551- 手機:400-176-0551
- 傳真:0551-65372899
- 客服QQ:2726472126
- 郵箱:2726472126@qq.com
- 地址:安徽省肥東縣經濟開發區柳孜路




合肥眾升科技有限公司

